HTLC-1000系列全馏程在线分析仪

HTLC-1000系列全馏程在线分析仪包含有HTLC-1000型、HTLC-1000L型和HTLC-1000S型等三大类型分析仪。各类型分析仪分别适用于不同的应用环境和用户需求,防爆等级有IIB和IIC级供用户选择。
HTLC-1000系列全馏程在线分析仪是我公司经过多年的研究和现场实践,采用了诸多最新技术手段研制出的一款具有独创性的炼油过程在线分析仪。
性能特点
◆分析方法与国标《石油产品常压蒸馏特性测定法》GBT6536-2010高度吻合。
◆测量范围从初馏点至终馏点的任意馏出点温度,分析数据可在线修正。
◆采用独特技术防止分馏系统结焦。
◆对于高终馏点及含蜡、含胶质较多油品配置自动除焦、吹扫功能,保证系统稳定运行。
◆采用模糊和专家控制、恒流恒压固体加热技术与光敏测量技术构成智能化测控系统。
◆选用高精度测温元件组成精准的控温系统,采用温度补偿技术,克服温漂影响。
◆采用先进光学组件,提高仪器测量精度,稳定性及重复性。
◆大尺寸触屏显示,自动诊断分析仪断油、断气、超压、超温等情况,同分析数据一起传送至上位机。
工作原理
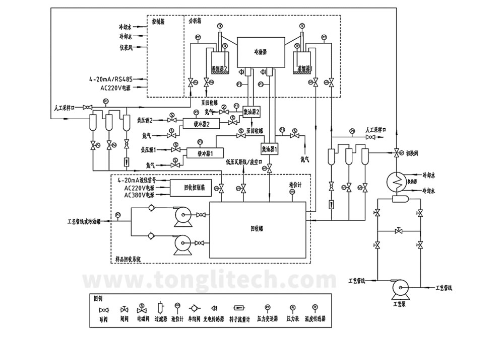
样品首先进入预处理系统,经过冷却、过滤、脱水、脱杂、稳压等处理。处理后的样品通过特别设计的定量组件被精确定量注入分馏器。随后控制器启动加热程序,按特定的控制模型、算法和专用加热器对分馏器中的油品进行分馏加热控制。同时,对被测油品在加热分馏全过程中的温度、压力和分馏量等参数实时检测跟踪,并显示分析过程中的工作状况和相关提示信息。分馏过程结束后,分析仪将检测结果显示在分析仪触摸屏上,并通过无线远程模块传送至我公司设备管理服务器。同时将分析结果传送到生产装置DCS系统。一个分析周期完成后,重新开始对分馏器进行冷却和冲洗,进入下一周期的循环分析过程。系统配置有样品回收系统,将分析后的油样经回收后送回工艺管线。
应用领域
适用于石化炼油厂常减压、催化裂化、焦化及重整加氢等装置生产的各类油品的馏程在线分析。能实时监视生产过程馏分质量参数的动态变化,为炼油企业实现生产过程在线质量监测、先进优化控制,降低人工分析劳动强度,提高企业经济效益。
技术参数
◆测量精度: 符合GB/T6536-2010《石油产品常压蒸馏特性测定法》的准确度标准。
◆重 复 性: ≤±2 ℃。
◆输出信号: RS485/modbus协议或4~20mADC。
◆测量介质: 石脑油、汽油、溶剂油、煤油、轻柴油、重柴油等。
◆测量范围: 0~400℃。
◆分析周期: 20~30分钟。
◆外形尺寸: 1010 x 700 x 1600 mm。
工作条件
◆供电: AC220V±10%、50Hz、1000W。
◆供水: 常温、无明显杂质,压力>0.3MPa。
◆氮气: 干燥、洁净,压力>0.3MPa。
◆油样: 无明显机械杂质、无大段脱空,温度10~80℃,压力0.4~2.0MPa。
◆安装场所:空气流通的室内或分析小屋。
◆环境温度:-20~45℃。
◆相对湿度:≤85%(室温)。
HTLC-1000L型全馏程在线分析仪
HTLC-1000L型
全馏程在线分析仪是我公司经过研究和现场实践,特地针对蜡油和润滑油馏程分析,研发出来的炼油过程在线分析仪。
特点
HTLC-1000L型全馏程在线分析仪,分析方法与国标《石油产品减压蒸馏测定法》GB/T9168-1997高度吻合,在HTLC-1000型在线分析仪的基础上将测量范围提升至0~530℃。解决了炼油装置对蜡油、润滑油等产品的馏程指标在线监测难题。
HTLC-1000S型全馏程在线分析仪
HTLC-1000S型全馏程在线分析仪是我公司独创的炼油过程在线分析仪,采用了诸多的最新技术和手段,实现了双路、多路样品同时分析的多流路全馏程在线分析。
特点
HTLC-1000S型全馏程在线分析仪采用同一控制系统和显示屏,多流路集中于一体而分别独立分析、互不干扰,相比于多台单路馏程分析仪大幅度节约了现场使用空间和降低了用户的采购成本。是现场空间小、分析流路需求多而采购预算紧张等用户的不二之选。
另外,此类型分析仪可根据用户要求定制为双路冗余功能在线分析仪。该类型分析仪为双流路系统分析同一种油品,正常运行时只启动一路分析系统。当运行系统或流路控制出现问题时会自动停止,并切换至另一个流路系统启动运行;或者进行常规保养、深度保养时可手动停止当前流路运行系统而启动冗余功能,完全实现零停机。次类分析仪非常适合与分析流路需求不多而在线分析不能停机的用户使用。